
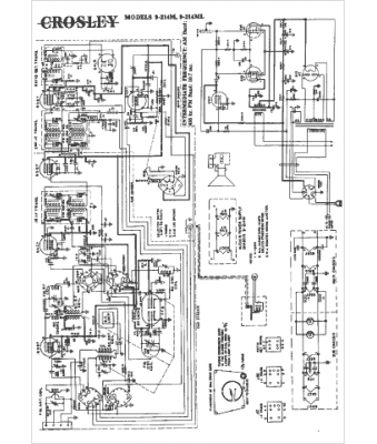
Marque :
Crosley
Modèle :
9-214M
Type appareil :
récepteur à tubes
Année :
1949
Pays d'origine :
Italie, États-Unis
