
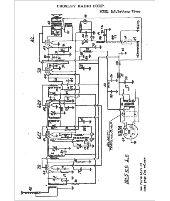
Marque :
Crosley
Modèle :
5A3
Type appareil :
récepteur à tubes
Année :
1936
Pays d'origine :
Italie, États-Unis
