
Marque :
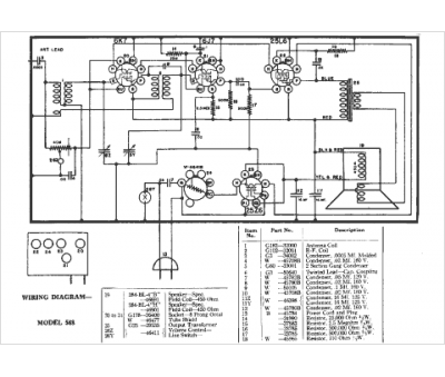
Crosley
Modèle :
568
Type appareil :
récepteur à tubes
Année :
1939
Pays d'origine :
Italie, États-Unis
