
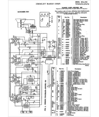
Marque :
Crosley
Modèle :
505
Type appareil :
récepteur à tubes
Année :
1935
Pays d'origine :
Italie, États-Unis
