
Marque :
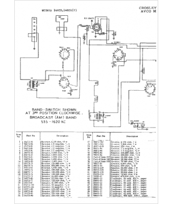
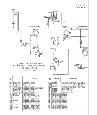
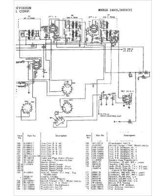
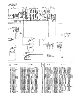
Crosley
Modèle :
146CS
Type appareil :
récepteur à tubes
Année :
1948
Pays d'origine :
Italie, États-Unis
