
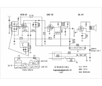
Marque :
Cradial
Modèle :
Pulgarcito S 2
Type appareil :
récepteur à tubes
Pays d'origine :
Espagne
