
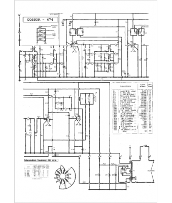
Marque :
Cossor
Modèle :
474
Type appareil :
récepteur à tubes
Pays d'origine :
Grande-Bretagne
