
Marque :
Continental
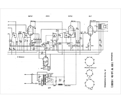
Modèle :
Imperial 601 W
Type appareil :
récepteur à tubes
Pays d'origine :
Allemagne, États-Unis
