
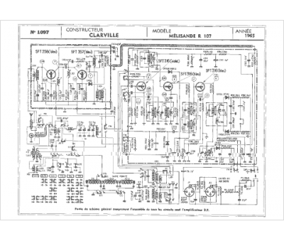
Marque :
Clarville
Modèle :
Melisande R107
Type appareil :
récepteur à tubes
Année :
1965
Pays d'origine :
France
