
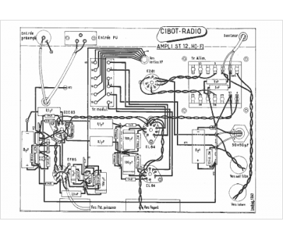
Marque :
Cibot
Modèle :
Ampli ST 12
Type appareil :
récepteur à tubes
Année :
1962
Pays d'origine :
France
