
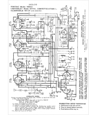
Marque :
Chevrolet
Modèle :
3748611
Type appareil :
récepteur à tubes
Année :
1958
Pays d'origine :
États-Unis
