
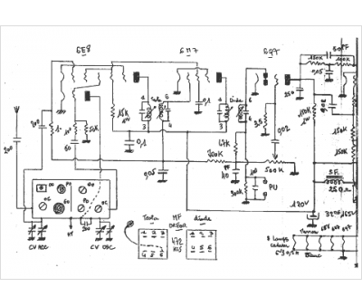
Marque :
Celta Radio
Modèle :
bc57
Type appareil :
récepteur à tubes
Année :
1947
Pays d'origine :
France
