
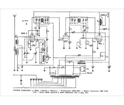
Marque :
Carisch
Modèle :
Sicilia
Type appareil :
récepteur à tubes
Pays d'origine :
Italie
