
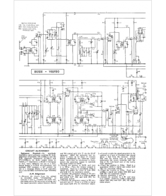
Marque :
Bush
Modèle :
VHF 80
Type appareil :
récepteur à tubes
Pays d'origine :
Grande-Bretagne
