
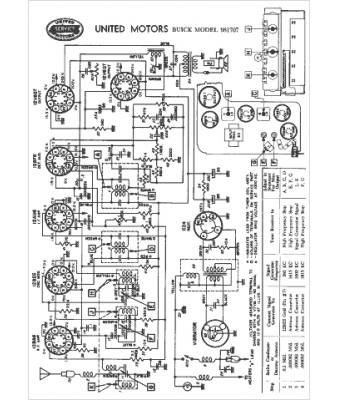
Marque :
Buick
Modèle :
981707
Type appareil :
récepteur à tubes
Année :
1956
Pays d'origine :
États-Unis
