
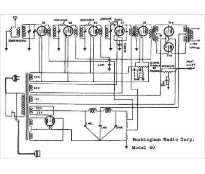
Marque :
Buckingham
Modèle :
80
Type appareil :
récepteur à tubes
Année :
1938
Pays d'origine :
États-Unis
