
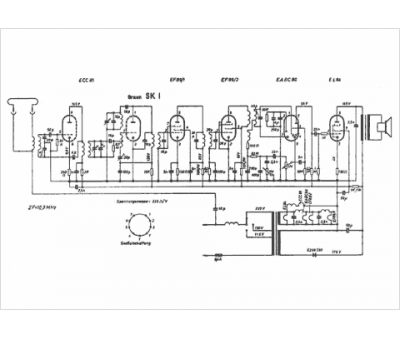
Marque :
Braun
Modèle :
SK l
Type appareil :
récepteur à tubes
Année :
1960
Pays d'origine :
Allemagne
