
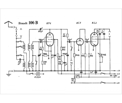
Marque :
Brandt
Modèle :
106 B
Type appareil :
récepteur à tubes
Pays d'origine :
Allemagne
