
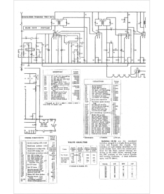
Marque :
Blue Spot
Modèle :
Popular
Type appareil :
récepteur à tubes
Pays d'origine :
Grande-Bretagne
