
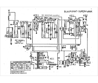
Marque :
Blaupunkt
Modèle :
Super 4 w 66 k
Type appareil :
récepteur à tubes
Année :
1936
Pays d'origine :
Allemagne
