
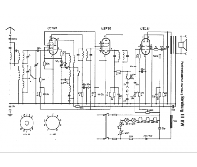
Marque :
Bernburg
Modèle :
111 GW
Type appareil :
récepteur à tubes
Pays d'origine :
Allemagne
