
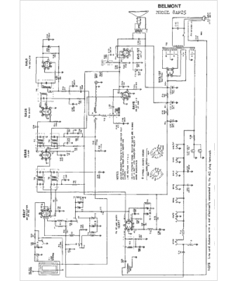
Marque :
Belmont
Modèle :
8AF25
Type appareil :
récepteur à tubes
Année :
1950
Pays d'origine :
Grande-Bretagne, Italie, États-Unis
