
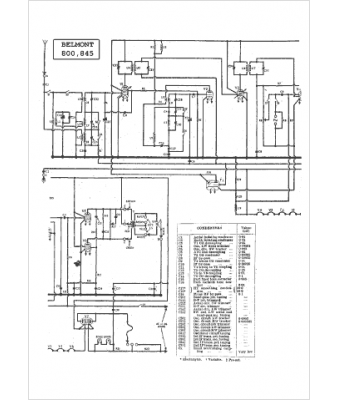
Marque :
Belmont
Modèle :
845
Type appareil :
récepteur à tubes
Pays d'origine :
Grande-Bretagne, Italie, États-Unis
