
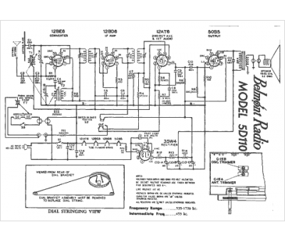
Marque :
Belmont
Modèle :
5D110
Type appareil :
récepteur à tubes
Année :
1947
Pays d'origine :
Grande-Bretagne, Italie, États-Unis
