
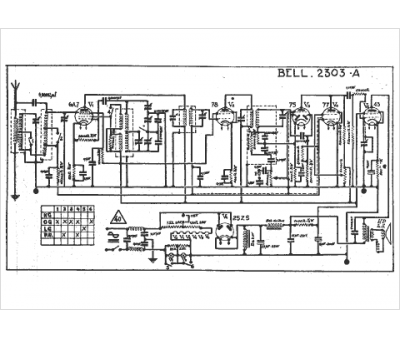
Marque :
Bell
Modèle :
2303 a
Type appareil :
récepteur à tubes
Pays d'origine :
Suisse
