
Marque :
Bauer
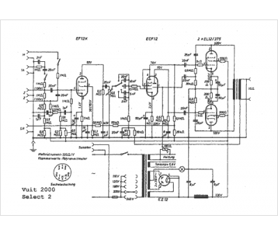
Modèle :
Select 2
Type appareil :
récepteur à tubes
Pays d'origine :
Allemagne
