
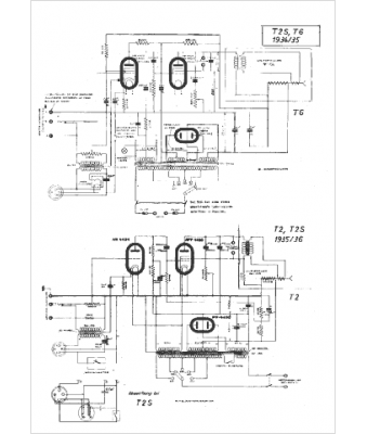
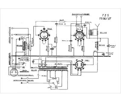
Marque :
Autophon
Modèle :
TR T2S
Type appareil :
récepteur à tubes
Pays d'origine :
Suisse
