
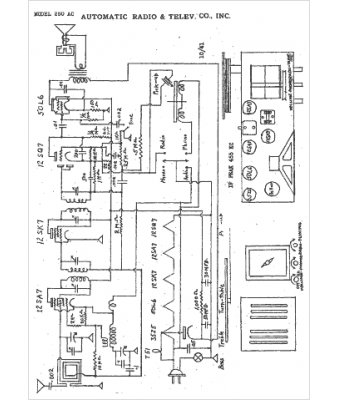
Marque :
Automatic
Modèle :
250AC
Type appareil :
récepteur à tubes
Année :
1942
Pays d'origine :
États-Unis
