
Marque :
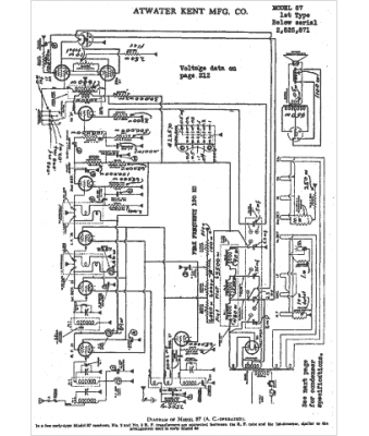
Atwater Kent
Modèle :
87
Type appareil :
récepteur à tubes
Année :
1932
Pays d'origine :
États-Unis
