
Marque :
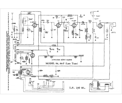
Atwater Kent
Modèle :
84 late
Type appareil :
récepteur à tubes
Pays d'origine :
États-Unis
