
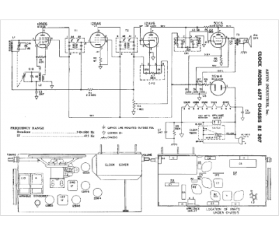
Marque :
Arvin
Modèle :
657T
Type appareil :
récepteur à tubes
Année :
1952
Pays d'origine :
Italie, États-Unis
