
Marque :
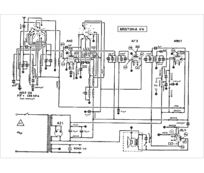
Aristona
Modèle :
V4
Type appareil :
récepteur à tubes
Année :
1937
