
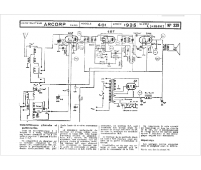
Marque :
Arcorp
Modèle :
401
Type appareil :
récepteur à tubes
Année :
1935
