
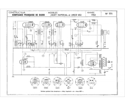
Marque :
Arco
Modèle :
Jicky impérial
Type appareil :
récepteur à tubes
Année :
1952
