
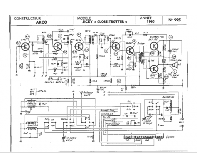
Marque :
Arco
Modèle :
Globe trotter
Type appareil :
récepteur à tubes
Année :
1960
