
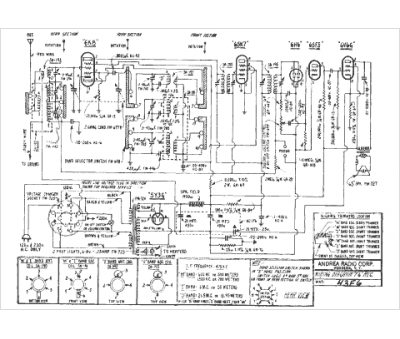
Marque :
Andrea
Modèle :
43F6
Type appareil :
récepteur à tubes
Année :
1939
Pays d'origine :
États-Unis
