
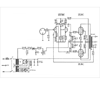
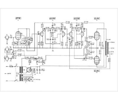
Marque :
Amplificateurs
Modèle :
Tonmeister
Type appareil :
récepteur à tubes
Pays d'origine :
Autriche
