
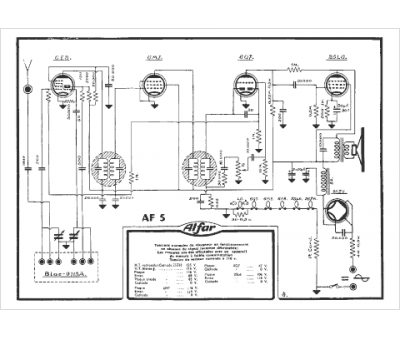
Marque :
Alfar
Modèle :
AF5
Type appareil :
récepteur à tubes
Pays d'origine :
France
