
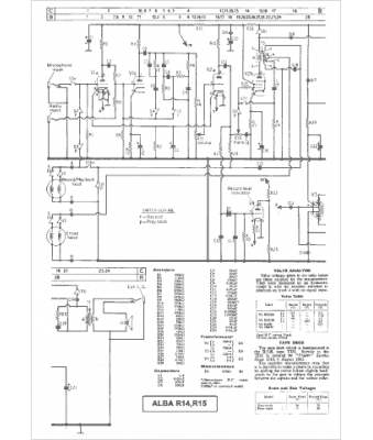
Marque :
Alba
Modèle :
R 15
Type appareil :
récepteur à tubes
Pays d'origine :
Grande-Bretagne
