
Marque :
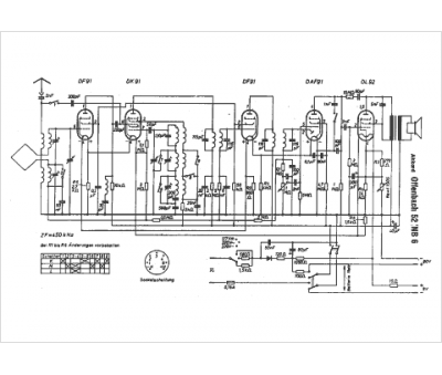
Akkord
Modèle :
Offenbach 52 NB 6
Type appareil :
récepteur à tubes
Pays d'origine :
Allemagne
