
Marque :
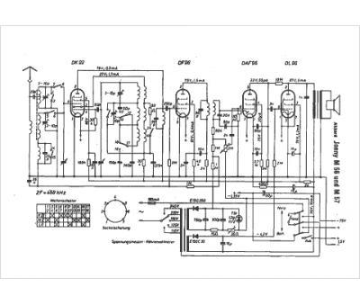
Akkord
Modèle :
Jonny M 57
Type appareil :
récepteur à tubes
Pays d'origine :
Allemagne
