
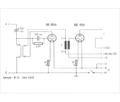
Marque :
Aeriola
Modèle :
B 21
Type appareil :
récepteur à tubes
Pays d'origine :
Allemagne
