
Marque :
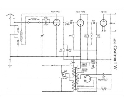
AEG
Modèle :
Geatron 1 W
Type appareil :
récepteur à tubes
Pays d'origine :
Allemagne
