
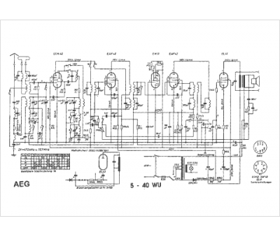
Marque :
AEG
Modèle :
5-40 WU
Type appareil :
récepteur à tubes
Pays d'origine :
Allemagne
