
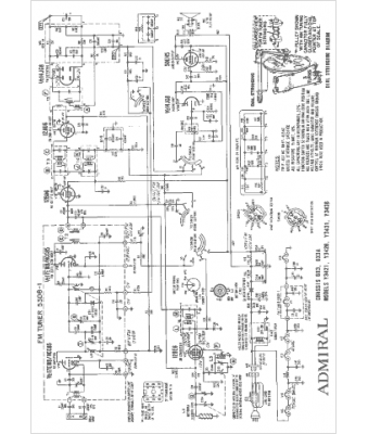
Marque :
Admiral
Modèle :
6X3
Type appareil :
récepteur à tubes
Année :
1964
Pays d'origine :
États-Unis
