
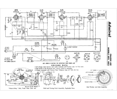
Marque :
Admiral
Modèle :
4R1
Type appareil :
récepteur à tubes
Année :
1950
Pays d'origine :
États-Unis
