
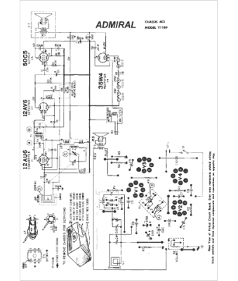
Marque :
Admiral
Modèle :
4E3
Type appareil :
récepteur à tubes
Année :
1960
Pays d'origine :
États-Unis
