
Marque :
A - I
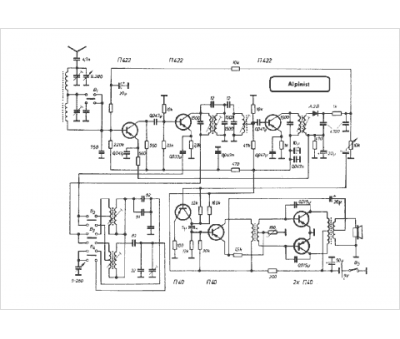
Modèle :
Alpinist
Type appareil :
récepteur à transistors
Pays d'origine :
Pologne, ex-U.R.S.S.
